行业知识

  • 比值仪分析仪使用说明

    比值仪分析仪使用说明

    2022-03-22 OD体育在线注册,OD体育(中国)

  • WHQ-F系列数字温度指示仪校准办法

    WHQ-F系列数字温度指示仪校准办法,本办法适用于本公司生产现场运行中、简单修理后及新购进的数字温度指示仪的校准。

    2022-03-21 OD体育在线注册,OD体育(中国)

  • 氢气分析仪使用说明

    氢气分析仪使用说明

    2022-03-21 OD体育在线注册,OD体育(中国)

  • PFW-233系列监控摄像头常见故障及维修方法

    监控摄像机没有图像时,需要检查电源是否接好,电源电压是否满足要求(电源误差:DC12V+10% AC24V+5%);查看BNC头或视频电缆是否接触良好;查看镜头自动光圈是否打开;检查视频或直流驱动的自动光圈镜头控制线是否对地短路;检查视频是否漏电导致CCD板机视频一路烧坏。

    2022-03-21 OD体育在线注册,OD体育(中国)

  • 工业监视器常见问题及维修方法

    工业监视器常见问题及维修方法

    2022-03-21 OD体育在线注册,OD体育(中国)

  • KS-BJ系列温度变送器校准办法

    KS-BJ系列温度变送器校准办法 本办法适用于本公司生产现场运行中、简单修理后的温度变送器的校准。

    2022-03-21 OD体育在线注册,OD体育(中国)

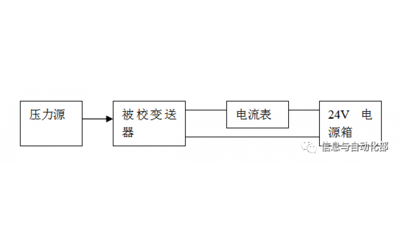
  • WAX-100系列压差变送器校准办法

    WAX-100系列压差变送器校准办法 本办法适用于本公司生产现场运行中、简单修理后及新购进的压差变送器的校准。

    2022-03-21 OD体育在线注册,OD体育(中国)

  • YTC阀门定位器调试方法

    YTC阀门定位器调试方法

    2022-03-20 OD体育在线注册,OD体育(中国)

首页
产品
新闻
联系